In this article:

Working with Calculation Algorithm

Working with Calculation Algorithm Objects

Setting Up Calculation Algorithm Parameters

Debugging Calculation Algorithm

Algorithm Calculation

Условные обозначения

Algo Assembly Hierarchy

Interfaces of the Algo can be divided into several groups.

Below are schemes of interaction between groups of interfaces.

NOTE. All interface names in the schemes are hyperlinks, click on them to go to detailed description of the interface.

Working with Calculation Algorithm

To work with a calculation algorithm use the ICalcAlgorithm interface that interacts with other interfaces using properties and methods.

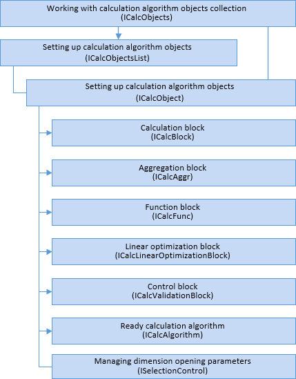
Working with Calculation Algorithm Objects

To work with calculation algorithm objects, use the ICalcObjects interface that can be used to get a specific object and change its parameters. The interface is a parent of the ICalcObjectsList interface that can be used to add, copy, sort and delete calculation algorithm objects.

  

The interface that is used to work with calculation block, ICalcBlock is a parent of the ICalcValidationBlock interface that is used to work with control block. Use properties and methods of the ICalcBlock interface to go to block settings from other interfaces.

Setting Up Calculation Algorithm Parameters

To set up calculation algorithm parameters use the IAlgorithmParameterValues interface that can be used to get the parameters collection and set up a specific parameters of calculation algorithm.

Debugging Calculation Algorithm

To debug calculation algorithm use the IAlgorithmCalculationDebug interface that can be used to get algorithm calculation result and objects used in calculation.

Algorithm Calculation

To calculate algorithm use the IAlgorithmBaseExecutor basic interface that is a parent of the IAlgorithmCalculationExecutor, IAlgorithmGenerationFormulasExecutor interfaces. An algorithm can be calculated synchronously or asynchronously when multidimensional calculation is used.

To work with calculation result, use the IAlgorithmCalculationResult, IAlgorithmCalculationAsyncResult interfaces. When calculating algorithm you can also set up the object that implements the callback using the ICalcEtlCallback interface.

Условные обозначения

Класс_1 является потомком Интерфейса_1.
Интерфейс_2 является потомком Интерфейса_1.
Интерфейс_2 можно получить используя свойства/методы Интерфейса_1.

See also:

About the Algo Assembly | Algo Assembly Interfaces | Algo Assembly Enumerations